|
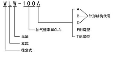
一、WLW系列無油立式真空泵的型號意義:
 |
二、WLW系列無油立式真空泵用途:
WLW系列無油立式真空泵是W系列往復式真空泵的更新換代產品,是獲得粗真空的主要設備。由于采用全密封裝置,實現了曲軸箱和汽缸的完全隔離;加上活塞環使用了自潤滑材料,便實現了先進的無油潤滑。由于無污水排放,所以WLW系列無油立式真空泵特別適用于化工、醫藥和食品等行業的真空蒸餾、真空蒸發、真空干燥、真空濃縮、真空浸漬等工藝過程中。特別需要在清潔高真空或者氣體需潔凈回收的環境中應用。WLW系列無油立式真空泵克服了需潤滑油所帶來的污染。若應用于抽除易燃易爆氣體時,或者當壓縮機使用時,應向我公司提出特殊訂貨要求。
三、WLW系列無油立式真空泵的特點:
1、無油立式真空泵極限真空度高(4.5—15mmHg)。
2、無油立式真空泵無油:采用填充聚四氟乙烯活塞環可保證氣缸不需要潤滑油即可正常運行,避免了油污染、浪費及忘記加油所造成的事故。
3、無油立式真空泵可改變配件材質用于抽吸腐蝕性介質。WLWF系列采用不銹鋼或襯氟、鈦材料、能耐各類酸、堿、有機溶劑腐蝕。
4、無油立式真空泵節能(33%),節水(50%),節省占地面積(66%)。
5、無油立式真空泵氣缸、活塞環、曲軸、十字頭的平均磨損率大為降低,延長了使用壽命,使用壽命長(4—10倍)。
6、無油立式真空泵因消除了橫波劣性振動,降低了噪聲。
7、外形簡潔美觀、操作、維修方便。
8、無油立式真空泵可與羅茨泵組成羅茨立式無油往復真空機組
四、WLW系列無油立式真空泵的工作原理:
WLW系列無油立式真空泵主要由機械傳動部分、機械抽氣部分和隔油部分組成,機械傳動部分分為曲柄和連桿機構,由電動機帶動皮帶輪,然后通過曲軸、連桿、十字頭傳遞給活塞,由皮帶輪的圓周運動變為活塞的直線運動。WLW系列無油立式真空泵機械抽氣部分主要依靠活塞在汽缸內的往復運動來完成。氣缸內的活塞上有活塞環,保證被活塞間隔開的氣缸兩端氣密封性。WLW系列無油立式真空泵活塞在氣缸內做往復運動時,不斷的改變氣缸兩端的容積,一端容積擴大吸入氣體,另一端容積縮小排出氣體;钊c氣閥的聯合作用,周期地完成 吸氣和排氣作用。隔油腔及充氣腔將機械傳動部分與氣體流通部分隔開,以防止油漏入、或帶入氣缸內。當要求抽吸氣回收時,充氣腔內可充入該種氣體。以防止空氣漏入氣缸內而影響氣體純度。
五、WLW系列無油立式真空泵結構圖: |
|
| 1、上泵蓋 |
2、氣閥上頂桿 |
3、氣閥壓蓋 |
4、氣閥 |
5、氣閥下頂桿 |
6、機身 |
7、十字頭 |
8、連桿 |
| 9、大油窗壓蓋 |
10、大油窗視鏡 |
11、活塞大墊圈 |
12、活塞 |
13、小活塞環 |
14、大活塞環 |
15、彈性圈 |
16、泵體 |
| 17、活塞桿 |
18、加油管蓋 |
19、加油管 |
20、油封 |
21、油封墊圈 |
22、油封襯 |
23、油封襯壓蓋 |
24、銷子 |
| 25、小油窗視鏡 |
26、小油窗壓蓋 |
27、曲軸悶蓋 |
28、曲軸接接 |
29、連接桿 |
30、機油泵 |
31、放油管 |
33、下泵蓋 |
| 34、活塞螺母 |
35、曲軸通蓋 |
36、大帶皮輪 |
37、骨架油封 |
38、曲軸 |
39、軸承 |
32、底座 |
40、濾油器 |
|
六、WLW系列無油立式真空泵技術參數表: |
| 型號/參數/項目 |
WLW-50B |
WLW-70B |
WLW-100B |
WLW-150B |
WLW-200B |
WLW-300B |
WLW-400B |
WLW-600B |
WLW-1000B |
| 抽氣速率L/S(m3/h) |
50(180) |
70(250) |
100(360) |
150(540) |
200(720) |
300(1080) |
400(1440) |
600(2160) |
1000(360 |
| 極限壓力Torr(kpa) |
15(2.0) |
15(2.0) |
15(2.0) |
15(2.0) |
15(2.0) |
15(2.0) |
15(2.0) |
15(2.0) |
15(2.0) |
| 電動機型號 |
Y132M1-6 |
Y132M-4 |
Y160M-6 |
Y160L-6 |
Y180L-6 |
Y200L2-6 |
Y225M-6 |
Y280S-6 |
Y315M-6 |
| 電動機功率(kw) |
4 |
5.5 |
7.5 |
11 |
15 |
22 |
30 |
45 |
90 |
| 吸氣通徑(mm) |
∮50 |
∮50 |
∮100 |
∮125 |
∮125 |
∮160 |
∮160 |
∮250 |
∮320 |
| 排氣通徑(mm) |
∮50 |
∮50 |
∮100 |
∮125 |
∮125 |
∮160 |
∮160 |
∮250 |
∮320 |
| 噪音dB(A) |
≤70 |
≤70 |
≤78 |
≤80 |
≤80 |
≤80 |
≤80 |
≤80 |
≤90 |
| 重量含電機(Kg) |
500 |
580 |
700 |
900 |
1000 |
1500 |
1700 |
2500 |
4500 |
|
| 七、WLW系列無油立式真空泵性能曲線圖: |
 |
| 八、WLW系列無油立式真空泵安裝尺寸圖: |
 |
| 尺寸/型號 |
WLW-50B |
WLW-100B |
WLW-150B |
WLW-200B |
WLW-300B |
WLW-400B |
WLW-600B |
WLW-1000B |
| L |
1020 |
1150 |
1280 |
1300 |
1500 |
1500 |
1950 |
2410 |
| L1 |
400 |
485 |
560 |
560 |
660 |
660 |
885 |
955 |
| L2 |
158 |
195 |
245 |
245 |
310 |
310 |
360 |
475 |
| B |
530 |
640 |
680 |
740 |
875 |
875 |
1050 |
1850 |
| B1 |
320 |
360 |
450 |
450 |
500 |
500 |
720 |
860 |
| B2 |
207 |
238 |
275 |
275 |
300 |
300 |
465 |
520 |
| H |
1280 |
1520 |
1725 |
1725 |
2100 |
2100 |
2550 |
2700 |
| H1 |
1020 |
1275 |
1465 |
1440 |
1700 |
1700 |
2120 |
2300 |
| ∮D |
115 |
170 |
200 |
200 |
230 |
230 |
335 |
425 |
| ∮K |
90 |
145 |
175 |
175 |
200 |
200 |
310 |
395 |
| ∮Q |
50 |
100 |
125 |
125 |
160 |
160 |
250 |
320 |
| N |
4 |
8 |
8 |
8 |
8 |
8 |
8 |
12 |
| ∮d |
M12 |
10 |
12 |
12 |
12 |
12 |
12 |
14 |
| ∮D1 |
160 |
215 |
245 |
245 |
280 |
280 |
390 |
440 |
| ∮K1 |
125 |
180 |
210 |
210 |
240 |
240 |
390 |
440 |
| ∮Q1 |
50 |
100 |
125 |
125 |
160 |
160 |
250 |
320 |
| N1 |
4 |
8 |
8 |
8 |
8 |
8 |
12 |
12 |
| ∮d1 |
18 |
18 |
18 |
18 |
22 |
22 |
22 |
22 |
|
WLW系列無油立式真空泵的選型須知:
一、請提供以下詳細數據:①無油立式真空泵的產品名稱與型號②無油立式真空泵的真空度要求單位PA或MPA③無油立式真空泵抽速要求單位L/S或M3/MIN④無油立式真空泵的使用與否和工作條件⑤無油立式真空泵的電機功率(KW)⑥無油立式真空泵的電機轉速(r/min)⑦無油立式真空泵的電壓〔V〕⑧無油立式真空泵的進出口口徑⑨無油立式真空泵的材質要求⑩無油立式真空泵是否帶附件,以便我們的為您正確選型。
二、若已經由設計單位選定我公司的無油立式真空泵的產品型號,請按無油立式真空泵型號直接向公司銷售部訂購。
三、當使用的場合非常重要或環境比較復雜時,請您盡量提供設計圖紙和詳細參數,由我們的技術專家為您選型確認。
上海飛魯真空泵廠有限公司主要真空泵產品有:旋片式真空泵系列、水環式真空泵系列、往復式真空泵系列、羅茨真空泵系列、滑閥式真空泵系列、水噴射真空泵系列、擴散泵系列、真空機組系列等泵類產品及真空泵配件,我公司擁有豐富的生產歷史,技術精良,產品質量穩定可靠,公司恪守“以誠信,市場,互利”的宗旨,重合同,守信用。為您提供優質的產品、良好的服務,做您忠實可靠的合作伙伴, 竭誠歡迎各界新老朋友前來光臨洽談合作!
我公司免費咨詢電話:400-021-5161
感謝您訪問我公司的網站,如有任何疑問.您可以致電給我們,我們一定會盡心盡力為您提供優質的服務。
相關往復式真空泵系列:
W系列往復式真空泵
WLW系列無油立式真空泵
|